
Модификация пневмосидений на грузовиках КамАЗ с привязкой к ручному тормозу – практичное решение для повышения безопасности и комфорта водителя. При такой схеме подача воздуха к сиденью напрямую зависит от положения ручника: при включённом стояночном тормозе воздух подаётся, при отпускании – перекрывается. Это исключает несанкционированное поднятие сиденья при стоянке и минимизирует утечку воздуха в системе.
Для реализации подключения используется тройник к магистрали ручного тормоза и двухконтурный пневмоклапан с нормально закрытым положением. Один из контуров подаёт воздух с ресивера, второй – к сиденью. Управляющий порт подключается к магистрали стояночного тормоза. При включении ручника на управляющий порт поступает давление, клапан открывается, и воздух идёт в сиденье. При отпускании ручника давление на управляющем порту падает, клапан закрывается.
Рекомендуется устанавливать клапан ближе к сиденью, чтобы минимизировать потери давления при включении и снизить риск замерзания магистрали зимой. Все соединения должны быть герметичны: используйте пневмоленту или анаэробный герметик. Допускается использование быстросъёмных фитингов, однако они должны быть рассчитаны на рабочее давление не менее 8 атмосфер.
Перед установкой необходимо убедиться, что пневмосиденье штатно поддерживает внешний источник подачи воздуха. В противном случае потребуется доработка корпуса сиденья с установкой соответствующего патрубка. После подключения система должна быть протестирована на герметичность и корректную работу при включении и отпускании ручника.
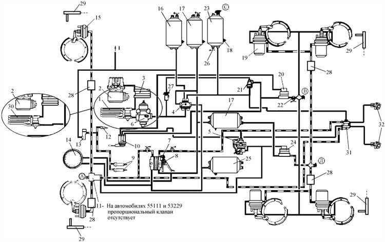
Как работает пневмосистема КамАЗа в контексте подключения сидений

Пневмосистема КамАЗа построена на базе компрессора, ресиверов, воздухораспределителей и контуров, разделённых по функционалу. Для подключения пневмосидений используется, как правило, вспомогательный контур, обеспечивающий стабильное давление от 6 до 8 атмосфер.
Компрессор нагнетает воздух в основные ресиверы, откуда он распределяется по магистралям. Сиденья рекомендуется подключать после клапана защиты контуров, чтобы исключить утечку воздуха из тормозной системы при повреждении магистрали сидений. Оптимальной точкой подключения считается третий или четвёртый контур, в зависимости от модификации автомобиля.
Питание сидений должно идти через отдельный воздухораспределитель с фильтром-влагоотделителем, чтобы минимизировать попадание конденсата в пневмоподушку. Для повышения безопасности целесообразно подключать пневмосиденья через пневмоклапан, завязанный на цепь ручного тормоза. В таком случае воздух к сиденью подаётся только при отпускании стояночного тормоза, что предотвращает повреждение обивки при длительной стоянке в накачанном состоянии.
Подключение выполняется шлангом диаметром 8 мм с фитингами быстросъёма. Давление регулируется встроенным в сиденье редуктором. Убедитесь, что в системе нет утечек: падение давления при неработающем двигателе указывает на негерметичность соединений. Рекомендуется использовать армированные шланги, устойчивые к перепадам температур и вибрациям.
Выбор точки подключения к контуру пневмосистемы через ручник

Оптимальной точкой подключения считается выход от клапана управления стояночным тормозом, расположенного в кабине или на раме. Обычно это выход с маркировкой «21» на клапане типа КАМАЗ-100-3515410 или аналогичных, где давление подается только при отпущенном ручнике. Перед подключением убедитесь в этом с помощью манометра.
Не подключайте сиденье к основным магистралям контура I или II, так как давление в них присутствует постоянно, независимо от положения ручника. Это приведёт к тому, что сиденье будет накачиваться даже при затянутом тормозе, что может создать аварийную ситуацию.
Подключение выполняется через тройник с наружной резьбой и обжимным фитингом под пластиковую трубку диаметром 8 мм. Убедитесь в герметичности соединений с использованием мыльного раствора после установки. В случае отсутствия доступа к нужному выходу, можно использовать электропневмоклапан, управляемый сигналом от выключателя ручника.
Схема разводки пневмомагистрали от ручника до сиденья

Для подключения пневмосиденья на КамАЗ через ручник, используется отвод воздуха от управляющей магистрали ручного тормоза. Ниже приведён пошаговый порядок разводки с указанием обязательных элементов.
- От борта крана ручного тормоза (обычно это кран типа 11.3514010) берётся выход с управляющим давлением. Используется тройник с рабочим давлением не менее 10 атм, латунный или пластиковый армированный, в зависимости от условий эксплуатации.
- От тройника прокладывается отдельная пневмомагистраль к сиденью. Используется термостойкая полиамидная трубка диаметром 6 или 8 мм. Рекомендуется прокладка вдоль штатных жгутов или тормозных трубок с фиксацией не менее чем в 30 см друг от друга.
- На линии обязателен монтаж обратного клапана, чтобы исключить сброс давления при отпускании ручника. Устанавливается клапан ближе к источнику давления, стрелка направления должна соответствовать ходу потока к сиденью.
- Далее устанавливается регулятор давления (0–6 атм), позволяющий избежать избыточной накачки амортизатора сиденья. Регулятор предпочтительно крепить в доступном месте – под сиденьем или сбоку от основания.
- На выходе из регулятора – гибкий шланг к самому пневмосиденью с быстросъёмным соединением. При выборе фитингов следует учитывать посадочный диаметр штуцера на пневмобаллоне.
Все соединения обязаны быть герметичны. Проверка производится методом опрыскивания мыльным раствором под давлением. Утечки недопустимы – они приведут к просадке давления в системе и выходу сиденья из строя.
Какие фитинги и шланги использовать для надёжного соединения

Для подключения пневмосидений на КамАЗ через ручной клапан необходимо применять компоненты, рассчитанные на рабочее давление не менее 10 атмосфер. Используются шланги с наружным диаметром 8 мм и внутренним 6 мм из термостойкого полиамида (PA 12), которые сохраняют эластичность при температуре от -40 до +80 °C. Избегайте ПВХ и резиновых шлангов – они теряют форму при длительном воздействии давления и температуры, особенно в моторном отсеке.
Фитинги применяются цангового типа с металлическим корпусом из латуни или никелированной стали. Предпочтительны модели с уплотнительным кольцом NBR или FPM. Фитинг должен обеспечивать герметичное соединение без необходимости дополнительных герметиков. Наиболее надёжный вариант – быстросъёмные цанговые фитинги с фиксатором резьбы под ключ.
Рекомендуемые типы соединений – прямые, угловые и тройники под резьбу M12×1.5 и M14×1.5. Все резьбовые соединения под ручник необходимо устанавливать с использованием анаэробного герметика средней фиксации (например, Loctite 542) вместо ФУМ-ленты, чтобы исключить утечку воздуха при вибрации.
При прокладке шлангов избегайте перегибов и трения о острые края. Фиксация осуществляется пластиковыми хомутами через каждые 30–40 см. Для перехода между разными диаметрами используйте редукционные фитинги соответствующего стандарта.
Ниже указаны подходящие типы фитингов и шлангов:
| Компонент | Характеристика |
|---|---|
| Шланг PA 12 | 8×6 мм, рабочее давление до 16 бар, температурный диапазон -40…+80 °C |
| Фитинг цанговый прямой | М12×1.5 под шланг 8 мм, латунь с никелированием |
| Угловой фитинг | М14×1.5, угол 90°, с уплотнением FPM |
| Тройник металлический | Для развилки на два пневмосиденья, цанговый тип |
| Герметик анаэробный | Loctite 542 или аналогичный, для металлических резьб |
Подключение управляющего клапана пневмосиденья к ручнику
Для интеграции управляющего клапана пневмосиденья с контуром стояночного тормоза КамАЗа необходимо использовать точку подключения к выходу тормозного крана, управляющего подачей воздуха на энергоаккумуляторы.
Рекомендуется подключать клапан через тройник, установленный на линии между ручником и энергоаккумуляторами. Давление в этой магистрали появляется только при отпускании стояночного тормоза, что позволяет использовать его как управляющий сигнал.
Типовой управляющий клапан пневмосиденья рассчитан на подачу управляющего давления в диапазоне от 0,5 до 8 бар. Линия от ручника обеспечивает давление в пределах 6–8 бар, что совместимо с большинством моделей клапанов.
Важно учитывать направление потока и маркировку входа на клапане. Неправильное подключение приведёт к постоянному накачиванию сиденья или его полной неработоспособности.
Для защиты клапана от конденсата и грязи необходимо предусмотреть фильтр или влагоотделитель на участке магистрали до него. Шланг рекомендуется использовать армированный, термостойкий, с рабочим давлением не ниже 10 бар.
После установки обязательно проверить герметичность соединений путём нанесения мыльного раствора на резьбовые соединения при включённой пневмосистеме.
Такое подключение обеспечивает автоматическое блокирование подачи воздуха в сиденье при постановке автомобиля на стояночный тормоз, исключая его накачивание в неподвижном состоянии и продлевая срок службы воздушной подушки.
Проверка герметичности и поведение сиденья при работе ручника

Для обеспечения надежной работы пневмосидений на КамАЗ важно регулярно проверять герметичность системы. В процессе проверки необходимо осмотреть все соединения, шланги и фитинги, чтобы исключить утечки воздуха. Особое внимание стоит уделить местам крепления пневмоподвески и клапанов. Легкая утечка может вызвать нестабильность работы сиденья при включении ручного тормоза.
Когда ручник активирован, сиденье должно оставаться в фиксированном положении, без заметных перемещений. Если при этом происходит его опускание или подъем, это сигнализирует о проблемах с герметичностью или неисправности пневмоклапанов. В таких случаях требуется диагностика системы, проверка давления и состояния уплотнителей.
Для проверки герметичности можно использовать метод звукового контроля: при работе системы прислушивайтесь к возможному свисту воздуха. Также рекомендуется воспользоваться жидкостью для проверки утечек, нанося ее на соединения. Наличие пузырьков воздуха укажет на утечку.
При длительном удержании ручного тормоза важно наблюдать за поведением сиденья. Оно не должно изменять свою высоту или угол наклона. Если такие изменения наблюдаются, стоит проверить давление в пневмосистеме, так как оно должно оставаться стабильным. Низкое давление может привести к некорректной работе сиденья, особенно при переходе от режима «ручник» к рабочему состоянию.
После каждой проверки и выявления дефектов необходимо устранять все неисправности, иначе работа системы пневмосидений может быть нестабильной, что снизит комфорт водителя и безопасность при эксплуатации транспортного средства.
Вопрос-ответ:
Что такое пневмосиденья и как они подключаются через ручник на КамАЗ?
Пневмосиденья — это сиденья с регулируемыми параметрами жесткости и высоты с использованием пневматической системы. На КамАЗе подключение пневмосидений через ручник позволяет корректировать положение сиденья в зависимости от работы тормозной системы. Когда водитель использует ручной тормоз, система автоматически изменяет высоту и положение сиденья для обеспечения удобства в процессе управления автомобилем.
Какие преимущества дает подключение пневмосидений через ручник на КамАЗ?
Подключение пневмосидений через ручник улучшает комфорт водителя, так как позволяет автоматически настраивать сиденье в зависимости от положения тормоза. Это особенно полезно в долгих поездках или при частых остановках, так как сиденье адаптируется под нужды водителя, минимизируя усталость и обеспечивая удобство в управлении транспортом.
Какова схема подключения пневмосидений через ручник на КамАЗе?
Для подключения пневмосидений через ручник на КамАЗ необходимо установить специальный клапан, который будет реагировать на изменение положения ручного тормоза. Когда ручник активируется, клапан подает сигнал на пневматическую систему сиденья, изменяя его высоту и угол наклона. Схема подключения требует грамотной настройки системы воздухопроводов и электрических сигналов, что обеспечивает корректную работу пневмосидений в тандеме с тормозной системой.
Что делать, если пневмосиденья на КамАЗе не работают через ручник?
Если пневмосиденья на КамАЗе не функционируют через ручник, стоит проверить несколько аспектов: 1) Неисправности в пневматической системе — утечки воздуха или засорение труб. 2) Проверьте работу клапана, который соединяет систему с ручным тормозом. 3) Осмотрите электрические соединения, если в системе присутствуют датчики или электромагниты. Возможно, потребуется переподключение или настройка системы для устранения проблемы.
Можно ли самостоятельно установить пневмосиденья с подключением через ручник на КамАЗ?
Установка пневмосидений с подключением через ручник на КамАЗ возможна, но требует определенных навыков работы с пневматическими и электрическими системами. Вам нужно будет правильно настроить воздухопровод, установить соответствующие клапаны и датчики, а также произвести настройку работы системы в целом. Если вы не уверены в своих силах, лучше обратиться к специалистам, чтобы избежать ошибок, которые могут повлиять на безопасность и работу транспортного средства.
Как подключить пневмосиденья на КамАЗ через ручник?
Для подключения пневмосидений на КамАЗ через ручник потребуется следующее: во-первых, необходимо убедиться, что система пневмоподвески и тормоза в рабочем состоянии. Далее подключение выполняется через пневматический блок управления, который регулирует подачу воздуха в сиденья. Для этого нужно правильно соединить пневмосистему с ручным тормозом, чтобы при активации ручника сиденья автоматически поднимались или опускались, обеспечивая нужную фиксацию в салоне. Важно тщательно проверить все соединения на герметичность и провести тестирование перед эксплуатацией. Если вы не уверены в своих силах, лучше обратиться к специалисту, так как работа с пневмосистемами требует определенных навыков и знаний.
