
Подъем кузова на КамАЗе самосвале – это одна из ключевых операций, требующих внимательности и правильной техники. Ошибки при выполнении этого процесса могут привести к повреждениям машины, а также создать угрозу для безопасности водителя и окружающих. Чтобы избежать таких ситуаций, важно придерживаться четких рекомендаций по эксплуатации гидравлической системы и правильно подбирать моменты подъема.
Прежде всего, перед подъемом кузова необходимо убедиться в исправности всей гидравлической системы. Это включает проверку уровня масла, состояния шлангов и фитингов. Если система работает с перебоями, могут возникнуть проблемы с подъемом, а также возможны утечки, что существенно снижает эффективность работы.
Основной момент – это правильная настройка клапанов подъема. КамАЗ самосвал оснащен системой, которая позволяет регулировать угол наклона кузова в зависимости от типа груза и условий эксплуатации. Рекомендуется всегда следить за равномерным распределением веса и избегать перегрузки, так как это может привести к нестабильности в процессе подъема и опрокидыванию машины.
Еще одним важным аспектом является правильная последовательность действий при подъеме кузова. Сначала следует включить рабочую гидравлику, а затем плавно увеличить давление в системе. Не стоит пытаться ускорить процесс или резко наращивать давление, это может повлиять на долговечность гидравлического оборудования. В случае возникновения каких-либо неполадок рекомендуется сразу прекратить операцию и провести диагностику.
Примечание: При подъеме кузова всегда следите за уровнем масла в системе, поскольку недостаток жидкости может привести к поломке гидравлического насоса и других компонентов системы подъема.
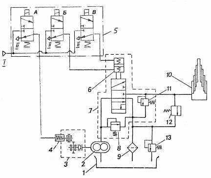
Подготовка самосвала к подъему кузова

Перед подъёмом кузова на КамАЗе необходимо провести несколько обязательных процедур для обеспечения безопасности и корректной работы гидравлической системы. Все работы должны выполняться с учетом технических характеристик и рекомендаций производителя.
1. Проверка уровня масла в гидравлической системе. Убедитесь, что уровень масла в гидронасосе и гидроцилиндре находится в пределах нормы. Низкий уровень масла может привести к неправильной работе подъема кузова или даже его поломке.
2. Осмотр и проверка целостности шлангов и трубопроводов. Важно, чтобы гидравлические шланги не имели повреждений или трещин, так как это может привести к утечке масла и сбоям в системе подъема.
3. Проверка давления в системе. Давление в гидравлической системе должно быть в пределах рекомендованных значений, указанных в инструкции. Избыточное или недостаточное давление может нарушить работу подъема кузова.
4. Подготовка подъемной платформы. Перед подъемом кузова убедитесь, что сама платформа не имеет препятствий и на ней нет посторонних предметов. Это предотвращает возможные повреждения кузова и гидравлической системы.
5. Обеспечение устойчивости автомобиля. При подъеме кузова важно, чтобы самосвал стоял на ровной, жесткой поверхности. Если рабочая зона наклонена, это может вызвать нестабильность при подъеме.
6. Проверка работы подъемной системы. Протестируйте работу гидравлического подъема на малых оборотах двигателя перед основным поднятием кузова. Это поможет избежать неожиданных сбоев во время работы.
Все эти этапы позволяют предотвратить поломки и продлить срок службы самосвала. Регулярная проверка всех элементов подъема и соблюдение рекомендаций гарантирует безопасную эксплуатацию машины.
Проверка гидравлической системы КамАЗа

Для эффективной работы кузова самосвала КамАЗ необходимо регулярно проверять состояние гидравлической системы. Это включает осмотр насосов, гидроцилиндров, шлангов и других компонентов системы.
Начните с проверки уровня гидравлического масла в резервуаре. Масло должно быть в пределах нормального уровня, указанных в инструкции производителя. Низкий уровень может привести к перегреву и неисправности насоса. При добавлении масла используйте только рекомендованные жидкости, чтобы избежать повреждения компонентов системы.
Следующий этап – проверка насосов. Убедитесь, что насос работает плавно, без посторонних шумов или вибраций. Ненормальные звуки могут свидетельствовать о наличии воздушных пузырей или загрязнений в системе. Также проверьте давление на манометре. Давление должно соответствовать рекомендованным показателям. Если оно слишком низкое или высокое, это может свидетельствовать о неисправности насоса или засорении фильтров.
Осмотрите гидроцилиндры на наличие утечек. Утечка масла из цилиндра может указывать на повреждение сальников или уплотнителей. Если утечка есть, замените поврежденные элементы, так как это может привести к снижению эффективности подъема кузова.
Проверьте состояние шлангов и соединений. Они не должны иметь трещин, повреждений или износа. Используйте только оригинальные шланги для замены, чтобы обеспечить максимальную надежность. Убедитесь, что все соединения надежно закреплены и не имеют утечек. При выявлении повреждений шлангов немедленно замените их.
Обратите внимание на состояние фильтров. Грязные или забитые фильтры снижают производительность гидравлической системы. Фильтры должны быть чистыми, их нужно регулярно заменять согласно рекомендациям производителя, чтобы избежать перегрева системы и повреждения насосов.
Периодически проверяйте работу системы в целом, поднимая и опуская кузов несколько раз. Он должен подниматься и опускаться плавно, без задержек или рывков. Если вы заметили изменения в поведении системы, немедленно проведите диагностику всех её компонентов.
Алгоритм правильного использования кнопки подъема кузова

Перед началом работы убедитесь, что самосвал находится на ровной и твердой поверхности. Наклон и мягкие участки земли могут повлиять на стабильность подъема и привести к аварийным ситуациям.
Для правильного подъема кузова, сначала проверьте положение трансмиссии. Она должна быть в нейтральном положении, чтобы избежать перегрузки механизмов. Включение подъема на передаче может привести к поломке гидравлической системы.
Далее, убедитесь, что кнопка подъема кузова находится в исправном состоянии. Неправильная работа кнопки может вызвать сбои в системе управления. После этого, плавно и уверенно нажмите кнопку подъема. Резкие нажатия могут вызвать перенапряжение в гидравлической системе.
Следите за углом наклона кузова во время подъема. Неправильный угол может повлиять на баланс и привести к опрокидыванию самосвала. Поднимайте кузов до тех пор, пока он не достигнет необходимой высоты для выгрузки, но не продолжайте подъем далее, чтобы избежать повреждения механизма подъема.
При подъеме следите за состоянием гидравлической системы. Если вы заметили необычные звуки или задержки в подъеме, немедленно остановитесь и проверьте систему на наличие утечек или других дефектов. Несвоевременная остановка может привести к поломке.
После завершения подъема, постепенно отпустите кнопку и позвольте кузову опуститься плавно. Резкое отключение гидравлической системы может повредить компоненты, а также привести к потерям в эффективности работы системы в будущем.
Как избежать перегрузки при поднятии кузова

Перегрузка при подъеме кузова самосвала КамАЗ может привести к серьезным повреждениям гидравлической системы, рамы и других элементов. Чтобы избежать этого, важно следовать нескольким простым, но эффективным рекомендациям.
- Регулярная проверка технического состояния машины. Перед подъёмом кузова необходимо убедиться, что все компоненты гидравлической системы, включая насос и цилиндры, находятся в рабочем состоянии. Проверка герметичности соединений поможет избежать утечек, которые могут снизить эффективность подъема и привести к перегрузке.
- Знание максимальной нагрузки. У каждого автомобиля есть свой предел по нагрузке, указанный в технической документации. Он не должен превышаться, иначе это приведет к перегрузке. Важно учитывать не только вес груза, но и его распределение по кузову, чтобы избежать неравномерной нагрузки.
- Использование весов. Для контроля за перегрузом используйте мобильные весы. Они помогут точно измерить массу груза перед его погрузкой и предотвратить перегрузку, что особенно важно при работе с большими партиями материала.
- Плавный подъём кузова. Резкое поднятие кузова может создать дополнительные нагрузки на гидравлику и раму. Поднимайте кузов плавно и поэтапно, чтобы минимизировать риск перегрузки.
- Контроль за состоянием подвески. Подвеска КамАЗ самосвала играет ключевую роль в равномерном распределении нагрузки. Проверьте амортизаторы и пружины на наличие повреждений или износа, чтобы обеспечить корректную работу системы при подъеме кузова.
- Постоянный мониторинг веса в процессе работы. Если возможно, следите за весом груза в процессе разгрузки. Это особенно актуально, когда кузов поднимался несколько раз за день и существует риск превышения допустимого веса.
Соблюдение этих рекомендаций поможет избежать перегрузки и продлить срок службы вашего КамАЗ самосвала.
Решение проблем с подъёмом кузова в холодное время года

При низких температурах система подъёма кузова КамАЗа может сталкиваться с рядом проблем, связанных с замерзанием гидравлической жидкости и ухудшением работы оборудования. Для решения этих проблем важно правильно подготовить самосвал к зимней эксплуатации.
Первое, на что стоит обратить внимание – это состояние гидравлической жидкости. В холодное время года она может загустевать, что замедляет работу подъёмной системы или вызывает её полный отказ. Для предотвращения этого используйте жидкость, рекомендованную производителем для зимних условий. Это может быть специальное масло с антифризом, которое сохраняет свою вязкость при низких температурах.
Кроме того, важно следить за состоянием гидравлических фильтров. Загрязнённые или повреждённые фильтры могут ухудшать подачу жидкости в систему, особенно в холодную погоду. Регулярная замена фильтров и проверка герметичности соединений обеспечат стабильную работу подъёмного механизма.
Перед началом работы в морозные дни обязательно прогрейте двигатель и гидравлическую систему. Для этого можно использовать системы подогрева или просто дать двигателю поработать на холостом ходу в течение 10-15 минут. Это поможет избежать перегрузки и ускорит процесс подъёма кузова.
Не менее важным аспектом является использование антифризов для гидравлики. Важно следить за уровнем жидкости и её состоянием, поскольку вода, смешанная с гидравлическим маслом, может замерзнуть в системе. Рекомендуется не только регулярно проверять уровень масла, но и проводить замену жидкости по мере необходимости.
Если подъём кузова всё же застопорился из-за замерзания или недостаточного давления, можно аккуратно прогреть насос и линии с помощью тепловентилятора или горячего воздуха. Важно избегать применения открытого огня, так как это может повредить систему или привести к её поломке.
Наконец, важно контролировать работу аккумулятора. При низких температурах его мощность снижается, что может влиять на работу электрической части подъёмной системы. Регулярная зарядка аккумулятора и проверка его состояния помогут избежать проблем с запуском гидравлики.
Техническое обслуживание гидравлики для продления срока службы

Гидравлическая система КамАЗа – ключевая часть, обеспечивающая подъем кузова и работу самосвала. Правильное обслуживание гидравлики критически важно для повышения ее надежности и продления срока службы. Регулярная проверка и уход за этой системой помогут избежать дорогостоящих ремонтов и повысить эффективность работы машины.
Регулярная замена гидравлического масла является одним из основополагающих аспектов. Масло выполняет несколько функций: смазывает компоненты, предотвращает их износ и охлаждает систему. Следует использовать только рекомендованное производителем масло, так как его параметры критически важны для работы гидравлики. Замена масла должна проводиться не реже, чем через 250-300 моточасов работы или согласно рекомендациям в руководстве пользователя.
Проверка уровня масла – обязательная процедура, которая должна выполняться до начала эксплуатации. Недостаточный уровень масла может привести к перегреву системы и повышенному износу насосов и трубопроводов. При необходимости, масло следует долить в соответствующие резервуары, избегая попадания грязи в систему.
Фильтры гидравлической системы нуждаются в регулярной очистке и замене. Грязь и загрязнения в масле могут стать причиной поломки насоса, клапанов и других ключевых элементов гидравлики. Рекомендуется чистить фильтры после каждых 100-150 моточасов работы и заменять их минимум раз в год, если они не подлежат чистке.
Контроль за состоянием шлангов и соединений требует внимательности. Шланги гидравлической системы должны быть без трещин и следов износа. Регулярно проверяйте соединения на наличие утечек. Если замечены какие-либо повреждения, шланги и соединения необходимо заменить незамедлительно, чтобы избежать потери давления и повреждения других компонентов.
Обслуживание гидронасоса включает в себя периодическую проверку его производительности и давления. Насос должен работать плавно, без рывков. Проблемы с насосом часто связаны с загрязнением масла или износом уплотнений, что может привести к потере эффективности подъема кузова. Регулярная диагностика поможет предотвратить серьезные неисправности.
Проверка и настройка клапанов должны осуществляться согласно регламенту. Неправильная работа распределительных клапанов может привести к сбоям в работе гидравлической системы, а также к нестабильности при подъеме и опускании кузова. Периодическая проверка настройки клапанов и их замена при необходимости гарантируют нормальную работу системы в долгосрочной перспективе.
Комплексный подход к обслуживанию гидравлической системы, включающий своевременную замену масла, чистку фильтров, проверку состояния шлангов и насосов, продлит срок службы всей системы. Внимание к деталям и регулярные проверки – залог бесперебойной работы КамАЗа на протяжении многих лет.
Вопрос-ответ:
Как правильно поднять кузов на КамАЗе самосвале?
Для подъема кузова на КамАЗе самосвале следует учитывать несколько важных аспектов. Прежде всего, убедитесь, что тормоза автомобиля исправны, а автомобиль стоит на ровной поверхности. После этого можно включить подъём кузова, используя гидравлическую систему управления. Важно следить за состоянием амортизаторов и не перегружать машину, чтобы избежать повреждений подъёмной системы. Поднимайте кузов медленно, чтобы не возникло резких нагрузок на механизм.
Можно ли поднять кузов на КамАЗе без использования дополнительной техники?
Да, поднятие кузова на КамАЗе самосвале осуществляется за счет встроенной гидравлической системы, поэтому дополнительная техника не требуется. Однако, важно, чтобы гидравлическая система была в хорошем рабочем состоянии, а также не допускать перегрузки, которая может привести к повреждению системы или самого кузова. Если возникают проблемы с подъемом, рекомендуется проверить уровень гидравлической жидкости и состояния компонентов системы.
Что делать, если кузов на КамАЗе не поднимается?
Если кузов на КамАЗе самосвале не поднимается, сначала стоит проверить уровень гидравлической жидкости. Недостаток жидкости может привести к сбоям в работе подъёмного механизма. Также стоит обратить внимание на состояние гидравлических шлангов и соединений, так как утечки могут нарушить нормальную работу системы. В случае если с этими компонентами всё в порядке, возможно, потребуется диагностика гидроцилиндра или клапанов подъёмного механизма.
Как правильно обслуживать гидравлическую систему подъёма кузова на КамАЗе?
Обслуживание гидравлической системы подъёма кузова на КамАЗе включает регулярную проверку уровня гидравлической жидкости и её замены. Желательно использовать рекомендованную жидкость, чтобы избежать повреждений системы. Также важно проверять состояние гидравлических шлангов на наличие трещин или утечек. Если система работает с перебоями, стоит проверить фильтры и очистить их от загрязнений. Регулярная проверка и обслуживание помогут продлить срок службы подъёмного механизма.
