
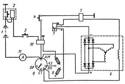
Рабочий цилиндр сцепления КамАЗ 65115 – важная часть системы сцепления, отвечающая за передачу усилия от главного цилиндра к рабочему механизму. В процессе эксплуатации автомобиля может возникнуть необходимость в его снятии для замены или ремонта. Правильная и своевременная диагностика поможет избежать дополнительных затрат и простоев.
Для начала стоит учитывать, что рабочий цилиндр сцепления КамАЗ 65115 расположен в непосредственной близости от коробки передач. Доступ к нему ограничен, что требует внимательности при выполнении работ. Важно соблюдать технологию снятия, чтобы не повредить компоненты и не нарушить герметичность системы.
1. Подготовка автомобиля – перед тем как приступить к демонтажу, необходимо установить автомобиль на ровную поверхность, отключить аккумулятор, чтобы исключить случайный запуск двигателя. Следует также освободить место под автомобилем, сняв защиту и обеспечив доступ к нужным деталям.
2. Снятие гидравлического соединения – первым этапом является отсоединение гидравлической магистрали, которая соединяет рабочий цилиндр с главной трубкой системы сцепления. Для этого потребуется использовать специальный инструмент для сжатия фитингов, чтобы избежать повреждения трубки.
3. Демонтаж креплений цилиндра – после того как гидравлическое соединение отсоединено, можно переходить к снятию креплений цилиндра. Рабочий цилиндр крепится болтами или гайками, которые необходимо аккуратно открутить. Важно помнить, что цилиндр имеет фиксированное положение, и его нужно снимать поочередно, чтобы не нарушить механизмы.
Следуя этим рекомендациям, можно выполнить снятие рабочего цилиндра сцепления КамАЗ 65115 без риска повреждения деталей и с минимальными затратами времени.
Подготовка рабочего места и инструментов для снятия цилиндра

Перед началом работы необходимо обеспечить безопасность и удобство. Подготовьте ровную и чистую поверхность, которая обеспечит стабильность автомобиля при работе. Используйте домкрат и подставки для надежного подъема передней части КамАЗ 65115. Не забывайте об уровне тормозной жидкости и её возможной утечке при снятии цилиндра.
Для снятия рабочего цилиндра сцепления вам понадобятся следующие инструменты:
- Ключи на 10, 13 и 17 мм для снятия крепежных болтов и гаек;
- Головка с трещоткой для удобства работы в ограниченном пространстве;
- Шестигранные ключи для работы с болтами цилиндра;
- Набор отверток для откручивания дополнительных креплений и снятия защитных крышек;
- Плоскогубцы для снятия шлангов;
- Технические жидкости для смазки и очистки деталей;
- Мешок для сбора старой тормозной жидкости, чтобы избежать загрязнения рабочей зоны.
Также подготовьте защитные средства: перчатки, очки и одежду, защищающую от загрязнений. Убедитесь в наличии поддона для сбора отработанных жидкостей и прокачайте сцепление, если это необходимо, чтобы снять лишнее давление с гидравлической системы перед началом работы.
Как правильно отсоединить гидравлические шланги от цилиндра сцепления
Для отсоединения гидравлических шлангов от рабочего цилиндра сцепления КамАЗ 65115 выполните следующие действия:
- Перед началом работы убедитесь, что машина стоит на ровной поверхности, а сцепление не задействовано.
- Поднимите и зафиксируйте кабину для удобства доступа к рабочему цилиндру сцепления.
- Отключите аккумулятор, чтобы избежать короткого замыкания в электрических цепях при работе с гидравликой.
- Найдите гидравлические шланги, ведущие к цилиндру сцепления. Обычно их два: подающий и отводящий.
- Используйте подходящий инструмент для ослабления и снятия соединительных гайок, которые фиксируют шланги на цилиндре.
- Для предотвращения утечек жидкости подготовьте емкость для сбора старой тормозной жидкости.
- После ослабления гаек аккуратно отсоедините шланги от цилиндра, избегая повреждения их креплений или оболочки.
- При отсоединении шлангов следите за тем, чтобы не перепутать подающий и отводящий шланги при дальнейшем монтаже.
- Закрывайте открытые соединения пробками или специальными заглушками, чтобы предотвратить попадание грязи и воздуха в систему.
При отсоединении шлангов важно избегать чрезмерных усилий на соединениях, чтобы не повредить резьбу или другие элементы гидравлической системы.
Последовательность демонтажа крепежных болтов и креплений цилиндра
Для начала убедитесь, что сцепление не находится под нагрузкой, и снимите пневматическую или гидравлическую подачу с рабочего цилиндра. После этого переходите к демонтажу крепежных элементов.
1. Сначала отвинтите болты, которые удерживают рабочий цилиндр на крепежной площадке. Используйте ключ подходящего размера, чтобы избежать повреждения головки болта.
2. После ослабления основных крепежей проверьте их на наличие дополнительной изоляции или прокладок. При необходимости удалите их, чтобы облегчить демонтаж.
3. Перейдите к креплению трубки подачи жидкости, обычно это шланг или металлическая трубка. Открутите ее с помощью подходящего инструмента, при этом не повредив резьбу и не оставив жидкости в системе.
4. Если цилиндр удерживается дополнительными металлическими креплениями, их также нужно аккуратно снять, используя отвертки или другие инструменты, в зависимости от конструкции.
5. По завершении всех операций рабочий цилиндр можно снять с места крепления, проверив, что все болты и крепления сняты, и не осталось никаких посторонних деталей.
Удаление рабочей жидкости и подготовка системы к разборке
Перед снятием рабочего цилиндра сцепления КамАЗ 65115 необходимо правильно удалить рабочую жидкость из системы, чтобы избежать загрязнения и повреждения элементов гидравлического контура.
Для начала откройте капот и найдите бачок для тормозной жидкости. Снимите крышку и установите емкость под трубопроводом, ведущим к рабочему цилиндру сцепления. Поставьте емкость так, чтобы жидкость могла свободно вытекать, но не попала на другие детали.
Важно: используйте только тормозную жидкость, рекомендованную производителем, и избегайте попадания жидкости на лакокрасочные покрытия, так как она может их повредить.
Открутите соединение трубки с цилиндром сцепления, аккуратно отпустив кран. При этом жидкость будет выливаться из системы. Постепенно опустошайте трубку до тех пор, пока не останется достаточное количество жидкости для работы системы при дальнейшем обслуживании.
После того как система освобождена от жидкости, проверьте уровень в бачке и убедитесь, что в системе не осталось излишков жидкости. При необходимости замените уплотнители и другие элементы трубопроводов, чтобы избежать утечек при сборке.
Рекомендация: Перед разборкой системы рекомендуется зафиксировать положение сцепления, чтобы избежать его случайного включения при работе с гидравлическим контуром.
Рекомендации по извлечению рабочего цилиндра из посадочного места

Для извлечения рабочего цилиндра сцепления с автомобиля КамАЗ 65115, выполните следующие шаги:
1. Подготовка — Перед снятием рабочего цилиндра убедитесь, что автомобиль установлен на ровной поверхности и подстроен под необходимый уровень безопасности. Обесточьте систему, отсоединив клемму аккумулятора. Слейте жидкость из гидравлической системы сцепления для предотвращения пролива масла во время демонтажа.
2. Снятие соединений — Отключите трубопровод, соединяющий рабочий цилиндр с главной гидравлической магистралью. Используйте гаечный ключ для отсоединения трубки от цилиндра. Следите за состоянием уплотнительных колец – повреждения могут потребовать их замены.
3. Ослабление крепежных болтов — Рабочий цилиндр обычно крепится к корпусу сцепления болтами или шпильками. Используйте соответствующий инструмент для их ослабления. В случае сложностей с доступом, применяйте угловые ключи или удлинители для обеспечения нужного усилия.
4. Извлечение цилиндра — После ослабления креплений аккуратно извлеките рабочий цилиндр. Иногда его можно слегка потрясти для лучшего отделения от посадочного места. Если цилиндр зажат, используйте мягкий молоток для аккуратного постукивания по корпусу, чтобы не повредить его.
5. Проверка состояния цилиндра и посадочного места — Перед установкой нового или отремонтированного цилиндра тщательно осмотрите посадочное место. Очистите его от загрязнений и старой жидкости. При необходимости обработайте место смазкой для упрощения установки нового компонента.
Проверка состояния деталей и установка нового рабочего цилиндра

Перед установкой нового рабочего цилиндра сцепления на КамАЗ 65115 важно тщательно проверить состояние всех элементов сцепления и рабочей системы. Это поможет избежать повторных поломок и повысить срок службы нового компонента.
Начните с осмотра рабочей поверхности сцепления на наличие износа, трещин или следов перегрева. Эти дефекты могут свидетельствовать о неправильной работе системы или необходимости замены других деталей, таких как диск сцепления. Обратите внимание на герметичность трубопроводов, соединяющих цилиндр с главной гидравлической системой. Микротрещины и утечки приводят к потерям давления и могут снижать эффективность сцепления.
После проверки системы и устранения возможных повреждений, можно приступать к установке нового рабочего цилиндра. Для этого аккуратно очистите место установки от грязи и старой смазки. Убедитесь, что соединительные элементы цилиндра соответствуют спецификациям производителя, и что цилиндр подходит по размеру и конфигурации.
При установке нового цилиндра важно правильно подключить гидравлические шланги. Не допускайте перекручиваний или изломов трубок. После установки закрепите цилиндр надежно, но без чрезмерных усилий, чтобы не повредить резьбовые соединения.
После монтажа подключите систему к гидравлическому насосу и выполните прокачку, удаляя воздух из системы. Это обеспечит стабильную работу сцепления. Проверьте работу сцепления, включая плавность включения и выключения передачи. Недопустимы утечки жидкости в местах соединений.
После установки проведите пробный заезд на автомобиле, контролируя работу сцепления на всех режимах движения. Если все функции работают корректно, можно завершить замену рабочего цилиндра. Важно следить за состоянием компонентов сцепления в процессе эксплуатации для своевременной замены поврежденных элементов.
Вопрос-ответ:
Как снять рабочий цилиндр сцепления на КамАЗ 65115?
Для снятия рабочего цилиндра сцепления КамАЗ 65115 необходимо выполнить несколько шагов. Начните с того, что отсоедините аккумулятор, чтобы исключить возможность короткого замыкания. Затем открутите болты, крепящие цилиндр к кузову, и ослабьте соединения трубопроводов тормозной жидкости. После этого отсоедините цилиндр от соединений и осторожно снимите его с места установки. Не забудьте заменить прокладки, если они изношены.
Какие инструменты потребуются для снятия рабочего цилиндра сцепления КамАЗ 65115?
Для снятия рабочего цилиндра сцепления КамАЗ 65115 вам понадобятся следующие инструменты: ключи для откручивания болтов, трещотка с удлинителем, пассатижи для снятия трубок тормозной жидкости, а также специальный ключ для соединений на цилиндре. Также могут потребоваться домкрат и подставки для обеспечения безопасности при работе под автомобилем.
Как правильно подготовить рабочий цилиндр сцепления КамАЗ 65115 к снятию?
Перед тем как снять рабочий цилиндр сцепления КамАЗ 65115, необходимо тщательно подготовить машину. Поднимите переднюю часть автомобиля с помощью домкрата и установите подставки для безопасности. Затем отсоедините аккумулятор, чтобы избежать случайных замыканий. После этого освободите пространство, открутив необходимые элементы и сняв защитные крышки. Убедитесь, что трубопроводы сцепления и тормозной жидкости не имеют повреждений и не мешают снятию цилиндра.
Можно ли снять рабочий цилиндр сцепления КамАЗ 65115 без помощи профессионалов?
Снятие рабочего цилиндра сцепления КамАЗ 65115 вполне возможно выполнить самостоятельно, если у вас есть базовые навыки работы с автомобилем и необходимые инструменты. Однако важно соблюдать осторожность при откручивании трубопроводов и работе с тормозной жидкостью, так как неправильные действия могут привести к утечкам или повреждениям. Если у вас нет уверенности в своих силах, лучше обратиться за помощью к специалистам.
Как избежать повреждений при снятии рабочего цилиндра сцепления КамАЗ 65115?
Чтобы избежать повреждений при снятии рабочего цилиндра сцепления КамАЗ 65115, придерживайтесь нескольких рекомендаций. Во-первых, всегда отключайте аккумулятор перед началом работы. Во-вторых, аккуратно отсоединяйте трубопроводы тормозной жидкости, используя специальный инструмент, чтобы не повредить соединения. Также не стоит применять чрезмерное усилие при откручивании болтов, чтобы не повредить резьбу. Наконец, следите за состоянием уплотнителей и прокладок, чтобы избежать утечек после установки нового цилиндра.
