
Регулировка тормозной системы КамАЗа – важный этап в обслуживании автомобиля, обеспечивающий безопасность на дороге и продление срока службы тормозных элементов. Независимо от модели и года выпуска, неправильная настройка тормозов может привести к неэффективному торможению, что существенно увеличивает риск ДТП и износ компонентов.
Первым шагом при регулировке тормозов является проверка состояния тормозных колодок и дисков. Убедитесь, что они не имеют значительных повреждений или износа. Колодки должны быть заменены, если их толщина меньше 5 мм. Также проверьте целостность тормозных шлангов и отсутствие утечек жидкости в системе.
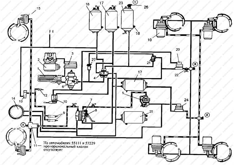
При регулировке тормозов на КамАЗе важно учитывать особенности системы с пневматическим приводом. Для правильной настройки давления в пневматической системе необходимо проверить, чтобы давление в пневмосистеме было в пределах 7-8 атмосфер. Недостаточное давление или его скачки могут привести к неэффективному торможению или даже отказу системы.
Одним из критичных моментов является регулировка зазора между тормозными колодками и барабаном. Этот параметр должен быть точным, чтобы обеспечить равномерное распределение усилия при торможении. При необходимости зазор регулируется с помощью специальных гаек на тормозных механизмах.
Важно помнить: неправильная регулировка тормозов КамАЗа может стать причиной перегрева тормозных дисков, ухудшения сцепления с дорогой и увеличения тормозного пути. Регулярная диагностика тормозной системы поможет избежать этих проблем и обеспечит безопасную эксплуатацию автомобиля.
Проверка состояния тормозных колодок на КамАЗе

Для поддержания эффективной работы тормозной системы КамАЗа необходимо регулярно проверять состояние тормозных колодок. Этот процесс включает несколько ключевых шагов:
- Визуальный осмотр колодок. Первоначально стоит проверить их внешний вид через специальные окна на тормозных дисках. Если колодки имеют значительное истирание, их необходимо заменить.
- Измерение толщины колодок. Для этого нужно использовать штангенциркуль или специальный инструмент для измерения толщины. Нормальная толщина тормозных колодок составляет 15–20 мм. Если толщина уменьшилась до 5 мм или меньше, колодки подлежат замене.
- Проверка на наличие повреждений. Колодки не должны иметь трещин, отломов или других повреждений. Даже небольшие дефекты могут привести к неравномерному износу и снижению эффективности торможения.
- Оценка степени износа по характеру износа поверхности. Неравномерный износ может быть признаком проблем с тормозным механизмом или подвеской. Это требует дополнительной диагностики.
- Проверка зазора между колодками и тормозным диском. Зазор не должен превышать 1-2 мм. Если зазор увеличился, это может свидетельствовать о чрезмерном износе или неисправности тормозной системы.
При замене колодок важно использовать только качественные комплектующие, подходящие для конкретной модели КамАЗа. Некачественные колодки могут существенно снизить эффективность торможения и ускорить износ других элементов тормозной системы.
Регулярные проверки и замена тормозных колодок обеспечивают безопасность эксплуатации автомобиля и предотвращают возможные аварийные ситуации.
Настройка давления в пневматической тормозной системе

Для правильной работы пневматической тормозной системы КамАЗа важно поддерживать оптимальное давление воздуха в системе. Стандартное рабочее давление в системе пневматических тормозов КамАЗ составляет около 8-10 атмосфер. Это значение необходимо для эффективной работы тормозных механизмов, а также для надежности всей системы.
Проверка давления в пневмосистеме начинается с осмотра компрессора. Он должен быть в исправном состоянии, а давление воздуха в ресивере должно стабильно поддерживаться в пределах установленных норм. Для этого используется манометр, подключенный к системе. Манометр должен быть точным, иначе можно получить неверные данные о состоянии системы.
Регулировка давления осуществляется через регулятор давления, который чаще всего находится в подкапотном пространстве. Чтобы правильно отрегулировать давление, нужно обратить внимание на следующие моменты:
- Компрессор: Проверить его работоспособность и уровень масла, так как недостаток масла может привести к неправильной работе и нестабильному давлению.
- Ресиверы: Прокачать систему, убедившись, что они полностью заполняются воздухом, без утечек.
- Регулятор давления: Если давление в системе слишком высокое, нужно отрегулировать выходное давление с помощью регулятора, соблюдая нужный диапазон. В случае понижения давления, потребуется проверить клапаны и возможные утечки.
Проверка работы тормозов на всех режимах – важный этап после настройки давления. Сначала проводится торможение на холостом ходу, затем на прогретом двигателе, при этом важно проверять чувствительность тормозов и отсутствие задержек при срабатывании.
Регулярная проверка и корректировка давления в пневмосистеме позволяет избежать проблем с тормозами, а также повысить безопасность эксплуатации автомобиля.
Пошаговая регулировка тормозных механизмов на КамАЗе
Правильная регулировка тормозных механизмов КамАЗа обеспечивает их эффективную работу и безопасность. Для этого следует строго придерживаться последовательности действий.
- Подготовка к работе: Убедитесь, что автомобиль стоит на ровной поверхности, включены стояночные тормоза, а колеса заблокированы.
- Проверка состояния тормозных колодок: Осмотрите колодки на износ. Если толщина колодок меньше минимальной нормы, их необходимо заменить.
- Освобождение тормозных механизмов: Для доступа к регулировочным болтам снимите защитные крышки тормозных механизмов на обоих колесах.
- Регулировка тормозных колодок: Используйте регулировочные болты, чтобы установить оптимальный зазор между колодками и тормозным барабаном. Обычно зазор должен быть 1-2 мм. Проверяйте это на нескольких точках по окружности барабана.
- Контроль усилия на тормозах: При прокачке тормозов измерьте усилие на тормозной педали. Оно должно быть одинаковым на всех колесах, без признаков ослабления.
- Проверка работы тормозов: После регулировки прокачайте тормоза, чтобы убедиться в равномерности их работы. При необходимости подкорректируйте зазор.
- Заключительная проверка: После регулировки проверьте тормоза на ходу. При нормальной работе тормоза должны срабатывать плавно, без посторонних звуков и перегрева.
Регулярная проверка и регулировка тормозных механизмов на КамАЗе способствует увеличению срока службы тормозных систем и улучшению общей безопасности автомобиля.
Выявление и устранение протечек в тормозной системе

Протечки тормозной жидкости в системе КамАЗа могут существенно снизить эффективность тормозов, увеличив тормозной путь и создавая угрозу безопасности. Для их своевременного выявления важно регулярно проверять как видимые, так и скрытые участки тормозной системы.
Проверка видимых соединений
Основной источник протечек – это места соединений трубопроводов, шлангов и фитингов. Для диагностики необходимо тщательно осмотреть все элементы системы на наличие подтеков жидкости. При малых повреждениях на соединениях чаще всего появляются капли жидкости, а более серьезные повреждения могут проявляться образованием струй. Важно осмотреть соединения между главным тормозным цилиндром, трубопроводами и колесными цилиндрами.
Использование теста с прокачкой тормозов
После визуальной проверки нужно провести тест с прокачкой тормозов. Нажав на тормозную педаль, убедитесь в ее жесткости. При протечках тормозной жидкости педаль может быть мягкой, а при недостаточном уровне жидкости на ней будет ощущаться значительный ход. В этом случае необходимо проверить все трубопроводы на наличие подтеков, а также убедиться, что на каждом соединении нет ослабленных фитингов.
Проверка тормозных цилиндров
Протечка тормозной жидкости может происходить и в самих тормозных цилиндрах. Проверка их осуществляется путем осмотра зоны вокруг цилиндра на наличие капель или следов жидкости. Если таковые обнаружены, то цилиндр необходимо заменить или отремонтировать.
Устранение протечек
После обнаружения протечек следует немедленно устранить их. В случае с трубопроводами или шлангами, которые имеют повреждения, следует заменить их новыми, согласно техническим требованиям. Если протечка происходит из-за ослабленных соединений, их следует затянуть, используя подходящие инструменты. В случае выявления повреждений в тормозных цилиндрах или других компонентах системы, их ремонт или замена необходимы для восстановления надежности тормозной системы.
Регулярные проверки и профилактика
Для предотвращения протечек необходимо проводить регулярные проверки тормозной системы, особенно после длительных поездок или работы в сложных условиях. Важно соблюдать рекомендации производителя по срокам замены тормозной жидкости и осмотру всех элементов системы, что повысит безопасность и эффективность тормозов.
Проверка работы тормозных цилиндров и колодок

Для обеспечения эффективной работы тормозной системы КамАЗа важно регулярно проверять тормозные цилиндры и колодки. Начинать проверку следует с осмотра тормозных цилиндров на наличие утечек жидкости и повреждений. Важно, чтобы на поверхности цилиндров не было коррозии, трещин или износа. Если обнаружены повреждения, цилиндры необходимо заменить.
Проверка работы тормозных колодок начинается с визуального осмотра их состояния. Изношенные колодки следует немедленно заменить. На некоторых моделях КамАЗов может быть установлен индикатор износа, который сигнализирует о необходимости замены колодок. Если такой индикатор отсутствует, следует измерить толщину колодок с помощью щупа или микрометра. Минимальная толщина колодок для замены зависит от модели тормозной системы и составляет обычно 2-3 мм.
После осмотра цилиндров и колодок следует проверить работоспособность тормозной системы в движении. Для этого проводятся тесты на тормозной стенде, где замеряется эффективность торможения. В случае снижения эффективности тормозов, стоит обратить внимание на состояние колодок и цилиндров. Неровности на поверхности колодок или их недостаточная плотность могут снизить тормозной эффект.
Регулярно проверяйте и чистите тормозные цилиндры от грязи и пыли, чтобы избежать заклинивания и других проблем с работой тормозной системы. При наличии следов коррозии на цилиндрах или повреждений герметичных уплотнителей, необходимо выполнить их замену. Нерегулярная проверка этих элементов может привести к серьезным неисправностям тормозной системы КамАЗа, что в свою очередь угрожает безопасности эксплуатации транспортного средства.
Как проверить износ тормозных дисков на КамАЗе

Для проверки износа тормозных дисков на КамАЗе необходимо выполнить несколько простых, но важных шагов, чтобы предотвратить аварийные ситуации и повысить безопасность. Регулярная диагностика позволяет своевременно выявить проблемы и избежать дорогостоящих ремонтов.
1. Визуальный осмотр. Первоначально нужно провести внешний осмотр тормозных дисков. Визуально можно определить наличие трещин, сколов, вмятин и других механических повреждений. Если такие дефекты заметны, тормозной диск необходимо заменить. Особое внимание следует уделить области, где контактирует тормозная колодка – износ может проявляться в виде глубоких канавок.
2. Проверка минимальной толщины. Каждый тормозной диск имеет рекомендованную минимальную толщину, которая указана в технической документации КамАЗ. Обычно этот параметр составляет 32 мм для большинства моделей. Для проверки можно использовать штангенциркуль. Если толщина диска меньше нормы, его следует заменить, так как это снижает эффективность торможения и может привести к перегреву.
3. Измерение износа с помощью индикатора. Для более точного контроля износа используется специальный индикатор, который фиксирует толщину тормозного диска на разных участках. Это важно, поскольку износ может быть неравномерным. Если на одном участке диск изношен сильнее, чем на других, это может указывать на проблемы с тормозной системой, например, с распределением тормозных усилий.
4. Оценка состояния на основе тормозных колодок. Если тормозные колодки изношены неравномерно или имеют глубокие канавки, это может сигнализировать о дефектах тормозных дисков. В таких случаях стоит проверить поверхность диска на наличие повреждений или чрезмерного износа, что может потребовать их замены или обработки.
5. Пробный тест на дороге. После визуального осмотра и измерений следует провести проверку тормозной системы в реальных условиях. При торможении на различных скоростях важно обратить внимание на посторонние звуки (скрежет, стуки) и вибрации. Если такие явления присутствуют, это может быть связано с чрезмерным износом тормозных дисков.
Регулярное выполнение этих процедур поможет своевременно выявить проблемы с тормозными дисками и избежать угрозы безопасности на дороге. Не забывайте, что правильное обслуживание тормозной системы – это залог долгосрочной эксплуатации КамАЗа и уверенности в надежности его работы.
Регулировка стояночного тормоза на КамАЗе
Регулировка стояночного тормоза на КамАЗе требуется для обеспечения надежной фиксации транспортного средства в неподвижном состоянии. Этот процесс важен для безопасности и долговечности тормозной системы. Основные операции включают в себя корректировку натяжения троса, настройку рычага и проверку работы тормозных механизмов.
Первым шагом является проверка состояния троса стояночного тормоза. Он должен быть натянут правильно – не слишком сильно, но и не слабо. Для этого необходимо ослабить фиксирующие гайки на регулировочных винтах троса. Далее, вручную или с использованием подходящего инструмента, натягивается трос до необходимого уровня. При этом важно, чтобы трос не имел дефектов, а его натяжение обеспечивало нужную работу тормоза при минимальных усилиях.
После этого проверяется исправность рычага стояночного тормоза. Он должен свободно перемещаться и не заедать. Регулировка рычага может потребовать подстройки его положения с использованием регулировочного болта. Важно, чтобы рычаг не имел излишних люфтов, что может указывать на износ механизма.
Второй этап – проверка состояния тормозных колодок. Износ колодок приводит к снижению эффективности работы стояночного тормоза. При необходимости их заменяют, а также очищают от грязи и пыли. Это гарантирует правильную работу тормозного механизма и предотвращает дополнительные нагрузки на трос.
После всех настроек и регулировок рекомендуется несколько раз проверить работу стояночного тормоза на месте. КамАЗ должен быть зафиксирован на склоне средней крутизны без дополнительного воздействия на тормоза. Это позволит удостовериться в правильности настройки и исключить возможность его самопроизвольного отпускания.
Рекомендации по обслуживанию тормозной системы КамАЗа
Обслуживание тормозной системы КамАЗа требует внимательности и регулярности. В первую очередь стоит обратить внимание на проверку уровня тормозной жидкости. Недопустимо наличие воздуха в гидросистеме, поскольку это может привести к потере эффективности торможения. Регулярно проверяйте состояние тормозных трубопроводов на наличие повреждений или утечек.
Поддержание тормозных колодок и дисков в рабочем состоянии также важно для безопасности. Колодки не должны быть изношены ниже допустимого уровня, обычно это 2–3 мм. При замене колодок стоит обращать внимание на маркировку и тип тормозных материалов, соответствующих стандартам КамАЗа.
Особое внимание стоит уделить тормозным механизмам, таким как компрессор и воздушный баллон. Проверка компрессора должна проводиться не реже одного раза в 6 месяцев, особенно для предотвращения утечек воздуха. При необходимости заменяйте фильтры, чтобы избежать попадания загрязнений в систему.
Регулярная калибровка и настройка тормозных систем КамАЗа необходима для корректной работы антиблокировочной системы (ABS). Проведение диагностики и своевременная настройка помогут избежать перегрева тормозов и значительного износа комплектующих.
Рекомендуется проверять состояние тормозных цилиндров на наличие утечек жидкости и следить за состоянием уплотнительных колец. Если обнаружены утечки, они должны быть немедленно устранены.
Не забывайте о замене тормозной жидкости, её нужно менять не реже одного раза в 2 года. Используйте только рекомендованные производителем жидкости для поддержания долговечности всей системы.
Вопрос-ответ:
Как проверить тормоза КамАЗа перед регулировкой?
Для начала необходимо осмотреть тормозные механизмы на наличие видимых повреждений. Проверьте тормозные колодки на износ и уровень тормозной жидкости в резервуарах. Также важно проверить тормозные трубки на герметичность, чтобы избежать утечек жидкости. Затем нужно протестировать тормоза на месте: попробуйте слегка нажать на тормоза и убедитесь, что они не имеют люфта, а также нормально реагируют на усилие.
Что делать, если тормоза на КамАЗе не реагируют на нажатие педали?
Если тормоза не реагируют должным образом, сначала проверьте уровень тормозной жидкости. Низкий уровень может привести к снижению эффективности торможения. Если жидкость в норме, проверьте систему на утечки. Возможно, проблема кроется в изношенных тормозных колодках или в неисправности тормозного цилиндра. В таком случае рекомендуется провести диагностику тормозной системы и, если необходимо, заменить поврежденные элементы.
Как правильно отрегулировать тормоза на КамАЗе?
Регулировка тормозов КамАЗа начинается с того, что нужно отключить воздух от пневматической системы и проверить давление в контуре. Затем следует открутить регулировочные болты и выровнять колодки с тормозными барабанами. После этого следует провести проверку тормозной системы на работе, убедившись, что колодки не задевают барабан и тормоза срабатывают плавно. Важно правильно настроить давление в пневмосистеме, чтобы обеспечить нужную эффективность торможения.
Как часто нужно регулировать тормоза на КамАЗе?
Регулировка тормозов на КамАЗе зависит от интенсивности эксплуатации автомобиля. В среднем, рекомендуется проводить проверку и настройку тормозной системы каждые 10-15 тысяч километров пробега. Если вы замечаете, что тормоза стали менее эффективными или возникают посторонние звуки при торможении, лучше провести диагностику и настройку тормозов раньше. Регулярное обслуживание поможет предотвратить возможные поломки и повысить безопасность.
